Jump to content

Recommended Posts

Posted (edited)

Может есть у кого схемы усилителей на ГУ-48.

Как я сейчас вижу усилитель: входной, межкаскадные, выходные трансформаторы и дроссели, все моточные. Драйвер возможно 300b, выпрямление кенотронное. Мощность не принципиальна, поскольку будет по остаточному принципу, ориентируясь на индукцию выходного трансформатора(30 КОм, 20 Гц, 0,2-0,3 Тл, аморфный сердечник)

Спасибо)

Edited by Пикассо
Posted (edited)
3 часа назад, Пикассо сказал:

Мощность не принципиальна, поскольку будет по остаточному принципу, ориентируясь на индукцию выходного трансформатора(30 КОм, 20 Гц, 0,2-0,3 Тл, аморфный сердечник)

Как раз мощность тут принципиальна. Ибо от нее вычесляется и индуктивность выходного трансформатора и его размеры.

Разница в выходных трансформатора к ГУ48 для мощностей 50 и 150ватт ,огромнейшая.

Edited by Buran81
  • Like (+1) 1
Posted (edited)
Цитата

 

Как раз мощность тут принципиальна. Ибо от нее вычисляется и индуктивность выходного трансформатора и его размеры.

Разница в выходных трансформатора к ГУ48 для мощностей 50 и 150ватт ,огромнейшая

 

У меня есть нужные мне параметры выходного трансформатора для ГУ 48: аморфный сердечник(начальная 60000, максимальная 1.000.000), 30 КОм, 64см2(или 81 см2), первичка около 5000 витков, индукция на 20 Гц = 0,25 Тл и какая мощность получится при такой индуктивности, такая и подойдет. Ширина намотки будет 250-300 мм, чтобы снизить высоту намотки, между слоями изоляция самоклеящийся фторопласт 3 мм  (6 х 0,5 мм), клей на основе силикона. Сопротивление первички около 100 Ом (прямоугольный провод 0,5 х 1,5 мм

Поэтому и пишу, что мощность по остаточному принципу, т.е 20 Вт норм, 40 Вт прекрасно), поскольку акустика будет чувствительностью выше 95 Дб, но НЧ диффузор  очень тяжелый, поэтому чтобы НЧ звено могло играть с минимального сигнала и хорошо контролировалось усилителем, нужно минимум потерь, при максимуме энергии в сердечнике. Понимаю что зазор в сердечнике будет огромный)

Мощность 50-150 Вт физически не получится на этом сердечнике, это нужно шихтовка, М4 или М6 с максимальной точкой насыщения 1,8 - 2,0 Тл. но у таких сердечников потери гигантские(шихтовка на 50 Гц имеет такие же потери сигнала, как аморф на 100 КГц) и поэтому мне этот вариант не подойдет, кроме этого простые сердечники работают недалеко выше 1000 Гц, поэтому ВСЕ трансформаторы, которые были изготовлены для ГУ - 48 по F0 не выше 20 КГц, а мне хотелось бы повыше верхнюю частоту, а низ соответственно спустится намного ниже 20 Гц автоматически.

Edited by Пикассо
Posted (edited)
49 минут назад, Пикассо сказал:

есть нужные мне параметры выходного трансформатора для ГУ 48: аморфный сердечник(начальная 60000, максимальная 1.000.000), 30 КОм, 64см2(или 81 см2), первичка около 5000 витков, индукция на 20 Гц = 0,25 Тл и какая мощность получится при такой индуктивности, такая и подойдет

Не стгит зацикливаться на значкнии переменной индукции . Она сама по себе,(без привязки к общей индуктивности, току подмагничивания,внутр.лампы и к.гармоник ) ,это сферический конь.

 

49 минут назад, Пикассо сказал:

Поэтому и пишу, что мощность по остаточному принципу, т.е 20 Вт норм, 40 Вт прекрасн

Это не о чем  для этой лампы. Даже для 40ватт,64см.кв  это слишком  много...пусть даже на аморфном железе.  

49 минут назад, Пикассо сказал:

это нужно шихтовка, М4

М4 в шихтовке не бывает. Это лента толщиеой 0.27мм.

Edited by Buran81
  • Like (+1) 1
Posted
Цитата

Не стоит зацикливаться на значении переменной индукции . Она сама по себе,(без привязки к общей индуктивности, току подмагничивания, внутр.лампы и к.гармоник ) ,это сферический конь.

Это не о чем  для этой лампы. Даже для 40ватт,64см.кв  это слишком  много...пусть даже на аморфном железе.  

М4 в шихтовке не бывает. Это лента толщиной 0.27мм.

Не зациклен), но поскольку индукция насыщения у такого аморфа 0,55 Тл, то на самой нужной нижней частоте мне нужна индукция максимум 0,3 Тл, чтобы сердечник не входил в насыщение с максимальным импульсом или максимальной плотностью сигнала. Поскольку нижняя частота у акустики по F0 будет примерно 40 Гц, то этой индукции будет достаточно. При такой максимальной индукции на 20 Гц вряд ли мощность на 64 см2 дотянет до 50 Вт и мне от этой лампы нужна гигантская энергия, а не мощность. Поскольку акустика будет 95 Дб, то 20 Вт, это около 109 Дб на максимальной громкости, чего более чем достаточно.

Усилители, которые продаются на этой лампе могут только громко играть в середине мощности, поскольку большие потери в используемых сердечниках, не позволят точно передать сигнал с 0,25 или 0,5 Вт и получается усилитель начинает играть с 10 Вт, когда увеличение индуктивности М4 или М6 является достаточным для передачи сигнала, и выше середины по мощности начнется насыщение и нижняя частота полезет вверх, а насыщение вызовет огромные искажения.

Поскольку все выходные трансформаторы для этой лампы которые были изготовлены на просторах СНГ имеют 12-16 КОм(те, на которые были заявлены параметры, поскольку всех, кто делал усилители на этой лампе и написал об этом в сети, я знаю), что позволяет уменьшить сечение, но при этом сильно увеличиваются искажения. Мне не принципиально, возможно и 40 КОм, если это ощутимо снизит гармоники и не сильно увеличит размеры( поскольку на данный момент размер выходного трансформатора примерно 400 х 200 х 200 мм).

 

Да, М4 и М6 это Ошки).

Posted
22 часа назад, Пикассо сказал:

но поскольку индукция насыщения у такого аморфа 0,55 Тл

Я вам уже говорил на другом форуме, но повторюсь.. Кобальтовый аморф,это не для СЕ... Очень большие габариты получатся . Не вижу никакого смысла юзать его,если есть прекрасный Железный аморф, хорошо работающий с подмагничиванием  в 0.8Тл.

22 часа назад, Пикассо сказал:

Поскольку все выходные трансформаторы для этой лампы которые были изготовлены на просторах СНГ имеют 12-16 КОм(те, на которые были заявлены параметры, поскольку всех, кто делал усилители на этой лампе и написал об этом в сети, я знаю), что позволяет уменьшить сечение,

Опять же надо орентироваться  прежде всего  на мощность, а не на Ra.   Все же делают по разному.. Кто то с Ra  на 12К ,но с 150ватт на выходе.. Кто то 20К с 40Ватт на выходе. И понятно что в первом варианте транс явно будет больше,чем во втором...хотя и Ra сильно меньше:-)

Posted
В 04.04.2022 в 02:44, Пикассо сказал:

Может есть у кого схемы усилителей на ГУ-48.

 

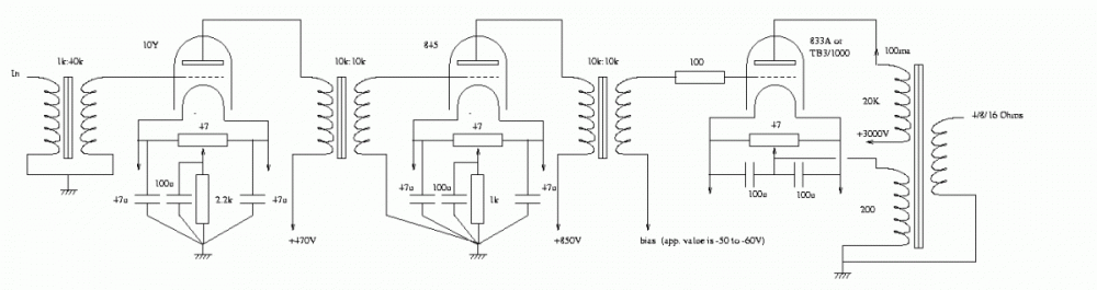
Схему можно поискать по аналогу 833A

Ну а так то зачем искать? Не проще ли посситать? Возьмите вахи гу48 и прикиньте режим исходя из необходимой вам мощности, и напряжения,  которое вас не смутит, исходя из расчетов подберете драйвер, а так то как по мне так входной транс- гу48- мкт- гу48- выходной и всех  делов

Posted (edited)
Цитата

Я вам уже говорил на другом форуме, но повторюсь.. Кобальтовый аморф,это не для СЕ... Очень большие габариты получатся . Не вижу никакого смысла юзать его,если есть прекрасный Железный аморф, хорошо работающий с подмагничиванием  в 0.8Тл.

Роман, я помню все(или скрины напомнят, когда подойдет время непосредственно в началу), что Вы и другие люди написали по поводу трансформаторов, поскольку за последние несколько месяцев прочел все темы со старого аудио портала и сундука о трансформаторах, также прочел тему мощные однотакты и сейчас читаю тему маломощные. Помню Ваш спор о реакторах), и мне не важно правы Вы или Ваши оппоненты, поскольку важен результат, который получится в итоге.

Если по Вашей точке зрения выбрать М4 на 50 см2 для 100 Вт на выходе усилителя и индукции 0,8 Тл при индукции насыщения 1.8 Тл(думаю эта индукция, если правильно должна быть на 20 Гц, или на 30 Гц максимум, иначе, если она выше, то в самом низу сердечник войдет в насыщение и получатся гигантские гармоники и отсутствие контроля НЧ динамика, при котором его будет останавливать только Qms) то, при индукции насыщения кобальта 0,55 Тл, что примерно на 2\3 ниже, для такой же мощности нужен сердечник из кобальта в 3 раза больше, или нужно снизить мощность при этих же размерах сердечника (50 см2) также втрое, чтобы сердечник не входил в насыщение на минимально нужно частоте. Поскольку усилитель мне нужен не для дискотеки чтобы включать "Руки вверх", то и 100 Вт мне не нужно абсолютно, плюс акустика тоже будет с высокой чувствительностью. Эта лампа мне нужна из за огромной энергии ( поскольку вес диффузора НЧ динамика огромен) , иначе можно было бы взять 300b или вообще 6С33С и не морочить себе голову, плюс готовых схем на эти лампы - бери не хочу).

Также остальные моточные( дроссели, входной и межкаскадный) также будут на кобальте 0,55 - 1 Тл точка насыщения.

Также Вы предлагаете считать от мощности, но ведь считается через уравнение и если неизвестное только одно(мощность), неужели невозможно по прочим известным рассчитать какая мощность получится в итоге ( это не предложение посчитать, поскольку пока я изучаю, ищу поставщиков, поскольку почти все составляющие акустики и усилителя нужно будет делать на заказ) ? 

Повторюсь, я не разбираюсь в электротехнике, поэтому читаю пока на эту тему все подряд, чтобы сформировать по всем составляющим четкое понятие, что, где из какого будет материала. Поскольку мне больше всего подходит взгляд Юрия Анатольевича Макарова, только в моих рамках разумного, то, если к примеру взять выходной трансформатор, то сердечник будет с максимальной проницаемостью, минимальными потерями, провод первички минимально возможного сопротивления, прокладка между рядами из самого нейтрального для звука и самой высокой диэлектрической проницаемостью на единицу толщины.

Собираю на этот проект с 2016 года, начал бы собирать акустику еще в прошлом году, но купленный ЧПУ фрезер немного вылез из бюджета, поэтому на год все отложилось.

Спасибо огромное Drakonу за схемы.

Edited by Пикассо
Posted (edited)
В 04.04.2022 в 09:09, Пикассо сказал:

 Возможно и 40 КОм.

 - К слову сказать, приведёнку больше 16-20к я бы тоже не делал. Дело не в жадности, амплитуда тока в первичке при 30к совсем ничего останется. Помноженная на высокое внутренне лампы переводит проблемы ТВЗ на новый виток.

 - Приведённые выше схемы - ни одной нормальной не вижу.

 - Вообще, если по требованию бескомпромиссый проект, почему именно ГУ-48? Лампочка далеко не проста в реализации.

Мои разобранные:

IMG_7307 copy.JPG

Edited by Кружка
  • Like (+1) 2
Posted
В 05.04.2022 в 10:49, Drakon сказал:

 по мне так входной транс- гу48- мкт- гу48- выходной и всех  делов

Идея не нова. Достойной реализации не припоминается.

Разве, что SpbSound - на бумаге красиво выглядит, но на практике потребуется пред аля у ЮМ.

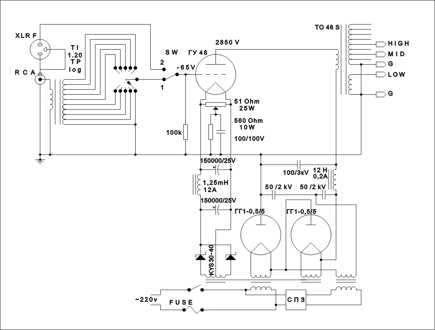
SPb_Sound.gif.a7bf03b4ba7574e43cfd46d292ef30e5.gif

  • Like (+1) 1
Posted (edited)

30 КОм из за снижения искажений против 12-20 КОм.

По твз, максимально, какие встречал параметры изготовленных выходных трансформаторов для усилителей на этой лампе никто не может сделать ТВЗ с длиной АЧХ вправо дальше 20-25 КГц по F0, мне такой не подходит, поскольку ВЧ динамик может играть до 40 КГц, это одна из причин, по которой сердечник будет на аморфе, поскольку у всего, что делалось раньше потери в сердечнике огромны и поэтому априори сердечник почти не работает выше 1 КГц.

Ваши вахи на ГУ-48 легенда в сети)

Лампу выбрал из за высокого внутреннего сопротивления и отзыв одного пользователя усилителя на этой лампе оказал решающее значение при выборе.

Сложность реализации не пугает, из какой то базовой схемы можно постараться собрать нужное по параметрам. Пока собираю предварительно информацию.

Это вряд ли будет мощный проект, поскольку мне даже 50 Вт это чрезмерно будет. Эту лампу выбрал из за гигантской энергии в выходниках, чтоб чётко контролировалась тяжелая подвижка НЧ динамика.

В любом случае, перед любыми действиями закажу пробник сердечника, чтоб намотать сотню другую витков и замерить точные характеристики, поскольку реклама характеристик может находиться далеко от практики)

Усилитель красивый по ссылке)

 

Edited by Пикассо
Posted
36 минут назад, Пикассо сказал:

30 КОм из за снижения искажений против 12-20 КОм.

Лампа и так весьма линейна. Смысл повышать приведенку разве что в демпфировании.

Если уж прям действительно очень-очень хочется ГУ-48_ю, можно сделать на ГМИ-30 ?

Лампочка с цилиндрическим анодом и вполне доступной нормальной панелькой. Импульсная по рождению, т. е. с энергетикой даже лучше.

ВАХ были любезно предоставлены ATI:612850298_-30vahh.thumb.jpg.886ac7d4f22b7ba1ebe96911aa25c655.jpg

Молчу уж про ГУ-46, ГУ-80.

Вообще, коли финансовая сторона не тяготит - 212 и в путь! 5c/450a через руки пробегали - тоже красавцы.

 

  • Like (+1) 1
Posted
Цитата

 

Лампа и так весьма линейна. Смысл повышать приведенку разве что в демпфировании.

Если уж прям действительно очень-очень хочется ГУ-48_ю, можно сделать на ГМИ-30 ?

Лампочка с цилиндрическим анодом и вполне доступной нормальной панелькой. Импульсная по рождению, т. е. с энергетикой даже лучше.

Молчу уж про ГУ-46, ГУ-80.

Вообще, коли финансовая сторона не тяготит - 212 и в путь! 5c/450a через руки пробегали - тоже красавцы.

 

Не встречал много информации по этим лампам, обрывки, разве что. 212 дорогая)

Финансовая сторона тяготит), собираю деньги уже несколько лет на эту идею и также несколько лет читаю всё подряд по акустике и усилителю, чтоб максимально, на доступном мне уровне разобраться. Поскольку, идея дизайна акустики и усилителя не обычные, то купил под это чпу фрезер, поэтому панельки и вообще все, что требует обработки вырежу на станке, также скорее всего и трансформатор мотать тоже буду на этом станке. И чтоб сэкономить почти все составляющие собираюсь заказать у производителей. 

Posted
11 минут назад, Пикассо сказал:

Финансовая сторона тяготит.

Прикупленный чпу фрезер и заявка на аморфы 60-80 квадратов, по умолчанию говорят о готовности к расходам определенного уровня. ИМХО, цена ламп в данном случае уже вторична (разве что 300B Western Electric).

  • 4 weeks later...
Posted
В 10.04.2022 в 21:00, Пикассо сказал:

30 КОм из за снижения искажений против 12-20 КОм.

Самые линейные официальные ВАХ, которые мне попадались под мощные, но ещё адекватно вместимые в стандартное жилище лампы.

RV25.jpg.241dfc4dca6f23ef0587bff5558413e8.jpg

  • Like (+1) 1
Posted (edited)

Все как бы ничего, кроме 100500 вольт на раскачку и Ri около 3,6 кОм.
И да, линейно, хоть 5кОм хоть 15. Дцать ватт будет, при +/-100 от драйвера.

Edited by BAA
  • Like (+1) 1
Posted
5 часов назад, BAA сказал:

Все как бы ничего

Да, в подобных ситуациях, драйвер наше всё. Думаю популярность ГУ-48 как раз и обусловлена относительно простой раскачкой.

  • Like (+1) 3
  • 8 months later...
Guest Zampotech
Posted
В 07.05.2022 в 03:35, BAA сказал:

Все как бы ничего, кроме 100500 вольт на раскачку и Ri около 3,6 кОм

3000 вольт...  Никаких шансов выжить...

Posted

Спасибо) 

Эту тему прочёл, также по трансформаторам, половину темы "маломощные однотакты" и ещё пару десятков поменьше на близкую тематику. 

Но, насколько много всего прочёл в сети, похоже по выходным трансформаторам на 30-50 КОм информации нет), что есть, это выжать мощность по максимуму на выходниках 10- 20 КОм. Мне лучше в сторону качества, если ранее думал, о мощности 40 Вт, то сейчас достаточно и 25 Вт от этой лампы (именно Гу48, другие лампы, которые можно натянуть до 25 Вт не интересны:) ). 

Сейчас читаю все темы подряд на борде, которые касаются трансформаторов. 

Posted

По ссылочке что я дал Victorsound не один УНЧ собрал на ГУ48, 20ватт в однотакте это довольно хороший результат!

Обратитесь возможно поделится схемо-техническим решением https://soundex.ru/forum/index.php?/profile/81802-victorsound/  возможно он у нас тоже присутствует?

Удачи!

  • Thanks (+1) 1
Posted
28 минут назад, Карабасс сказал:

возможно поделится схемо-техническим решением

Там для ТС мало интересного будет. Совсем другой подход к вопросу. Как минимум в известном мне варианте "АННЫ". Хотя принципиальных различий вроде не много.

Join the conversation

You can post now and register later. If you have an account, sign in now to post with your account.

Guest
Reply to this topic...

×   Pasted as rich text.   Paste as plain text instead

  Only 75 emoji are allowed.

×   Your link has been automatically embedded.   Display as a link instead

×   Your previous content has been restored.   Clear editor

×   You cannot paste images directly. Upload or insert images from URL.

  • Recently Browsing   0 members

    • No registered users viewing this page.
  • Клубы

  • Сообщения

    • Щупал все эти аппараты. Из всех четырех дек, Дюал самый ровный. "Давай боярин,чини свои транзисторы" что бы хорошо.
    • https://ru.wikipedia.org/wiki/Кривая_RIAA В 1976 году МЭК видоизменила стандартную кривую воспроизведения RIAA в области низких частот; нововведение встретило ожесточённую критику и не было принято промышленностью. В XXI веке подавляющее большинство производителей предусилителей-корректоров следует первоначальному стандарту кривой RIAA без изменений, введённых МЭК в 1976 году[2]. Ну и причем здесь "самодельщики из ж. радио"? Я понимаю, что насолили (ну там статью не приняли к печати, например), но не всегда же журнал Радио виноват...
    • Дуаль - взгляд изнутри: Дека полупустая внутри, при внешней солидности))... Всё отлично настраивается, есть оригинальная схема на бумаге, так что - в новую жизнь, после шаловливых рук, она отправляется... Телефункен, на подходе...
    • Всё пришло в лучшем виде. Спасибо.
    • Ну, и, еще одна призрачная лампа--крайне долго и упорно искомый мною образец серии ГП. Почему он так редок, непонятно...   Ранний вариант регулирующего тетрода ГП-1, состоящий в категории опытных. Изготовлен на Ленинградском заводе Светлана в 69 году. Помимо своей невообразимой редкости, лампа интересна тем, что анод у нее еще вороненый черный. Лампа новая, и геттер у нее в полном порядке!   В 70м году у нее на анод стал наноситься хром-титановый серый слой, но, при этом лампа еще состояла в категории опытных. Фото поздней вариации 70го года от дрного чкловека.
    • Динамик переделан на кожаный подаес и паук по причине того что родные были порваты, в определенном положении похрипывает регулятор громкости, задняя стенка на месте, на фото не попала, 15 тр. 
    • Помешаюсь тут немного ещё, и я недопонял, по моему разумению, все усилители, схемы которых заимствованы из Саунд практикс, WE91, Рейчерт, Шишидо, Вильямсон, все остальные, другие, из других источников, отл в том числе, все эти усилители являются усилителями мощности, все, если они не являются явно интегральными, полными, с селекторами входа и регуляторами громкости, как например тот же Паравичини на ЕL36 у А.Белканова, другие.... Как у Дж. Эсмиллы, других, так сложилось исторически, давно, с 50-х, с тамошних самодельщиков ещё, и у них всегда было несколько разных источников, тюнеры, магнитофоны и т.д. не как у наших, один CD или DVD плейер. И не надо, пожалуйста, называть его гуманитарием, за то, что он музыкант и художник, он перед консерваторией закончил тех. колледж типа, у него куча приборов, все измерения, лампы с вах'ами, всё по уму: Homebrewer metaleater.narod.ru › 1.pdf
    • Две красивых деки поступили на профилактику, зафиксировал: Сони шикарная, и по звуку - тоже, а вот с Дуалью надо поработать, хотя формально - всё в порядке... Был у меня в прошлом CD вертак  Dual, очень приятное изделие, а вот деки не попадались...
    • Собралась погодовка пальчиковых генераторных ГУ-17: ГУ-17 ОПЫТНАЯ , Светлана 60 год ГУ-17, Ульяновск ранний 66 год ГУ-17, Ульяновск поздний 80 год Видно то, что в лампах ничего не поменялось
    • Если дуб, как дерево - родишься баобабом)):   Фюзеляжи подсыхают, останется внутренний экран из фольги смастырить - и в путь, в жизнь!...        
    • Я жгу трубой СО2. И ничего не мою, просто кидаю в раствор лимонки, соли и перекиси. И минут через 10 , как появились пузырики, зубной щеткой легко очищается пространство между дорожками. После ЛУТ это сказка. Ну  конечно минус - это сидеть, сверлить отверстия. Но это самый быстрый экспресс метод. Правда не у всех есть труба СО2.
    • Всем привет, я - автор той статьи, которую много раз цитировали, а один форумчанин даже выложил целиком. Спасибо. Прошло довольно много лет. Сейчас, например, не стану утверждать, что высокое выходное сопротивление усилителя без ОООС мешает звуку щитов. Последние годы пользуюсь SE на 6П45С в триоде, периодически подтыкаю другой ЛУМЗЧ, продаю или дарю, триодник возвращается на место.  Ну а что касается противников и сторонников ГИ - подавляющее большинство критиков просто ни разу их не слышали. Учитывая, что ГИ по заветам Василича (Игнатенко) люди напилили себе многие тысячи, любой желающий пусть поищет щиты ГИ на расстоянии доступности и сам проверит - устраивает ли его звучание. И всё станет ясно. В Минске и Минской области, где я живу, полдюжины щитов, к примеру, наберётся точно.  Я пробовал 4ГД-35, 3ГДШ-1 и китайский дешман с Чип и дип, а также комбинации. В итоге определился для себя, что лучше годами собирать 3ГД-38Е, 3ГД-45, 5ГДШ-1-4, 5ГДШ-4-4, чем придумывать нечто иное. Да, приходится подбирать эти головы, выбраковывать, подклеивать, бороться с дребезгами. Из купленных хорошо если половина у меня пошла в дело. Но конечный результат того стоит. Ну и большинство фото в этой ветке представляют собой линейные массивы либо, особенно у фирменных импортных, огромное расстояние между корзинами, а оно должно быть не более 2-3 мм. Понятно, что звук страдает.  Чистый щит - лучше всего. Но из-за габаритных проблем сам я пользуюсь гибридами между щитом и неглубоким ОЯ. Ширина 0.5 м. Моножила для разводки земли в доме имеет площадь 3.5 мм2, стоит копейки. Если разматывали когда-нибудь что-то вроде ТС-180, у них толстая анодная обмотка редко кому в радиомучительстве нужна, валяется годами. А соединять головы - вполне подойдёт. 
    • Да уж бил бы ниже, Александр, написал бы сразу, что она, RIAA-78, просто-напросто не существует в природе, рекомендации никогда не применяли производители винила, это ж сколько надо усилителей в рекордерах переделать, да и зачем, они и так стараются как можно выше порезать и погромче в этом месте сделать, чтоб дороги друг на друга не наезжали, а производителям техники даже и в голову такая мысль не приходила, в дешёвом хайфае, в техниксах, акаях разных, как и в дорогом хайфае, не совсем в ширпотребе, аккуфэйз, лаксмэн, и тогда и сейчас есть рэмбл-фильтр против рокота, как и есть фнч фильтр для урезания треска и вч шумов. Придумали её наши незадачливые самодельщики из ж. радио, и извлекали прибыль мелкую из публикаций в нём и подобном. Уже как сорок лет! Форум солидненький уже становится, есть глубинные слои, в которые по лайкам попадаешь, читаешь, удивляешься, можно порадоваться, и тоже лайкнуть в ответ. Не гоже такое писать, в солидном уже, на Сундуке вот не пишут такое. На самом деле, и в то самое время, в конце 70-х уже стали появляться так называемые Минималистичные усилители, предвестники хайэнда, двухручечные, Селектор входов и Громкость и всё, ну и сетевой выключатель сзади))) где вообще ничего лишнего и в помине не было, защиты колонок не было, ничего не было, а голая, старая RIAA 1953 года, ставшая стандартом в 1958 году была, усилители были как транзисторные, так и ламповые. Хорошо, что самодельщики из ж. радио про Полюс Ноймана не слышали, а то бы было! Но его тоже не было в природе, тоже фейк, фантазии... ..."на знаменитом резаке Neumann VMS 70 стоит внутренний фильтр на 16 кГц, для окончательной надежности от возможного брака... ...перед созданием лакового мастера с девственностью оригинальной фонограммы никто не цацкается, фильтруют ее в хвост и в гриву. Не то что ультразвук, который вряд ли вообще имел место, вычищаются все потенциально опасные высокочастотные участки, которые могут вызвать всплеск сибилянтов..." Вот редкий пример, когда упомянуто про RIAA, пластинка 1958 года:
    • Несколько пар Уа4.739.015. Измеряны, спарены. 2000р/пара.
    • Надо забыть про Лаутеры, не пиарить, не упоминать даже лишний раз, люди купят самый дешёвый, на феррите, будут разочарованы, неудача раздавит их, Лаутеры сложные, они для Мастеров, которые знают, как их укротить. В динамиках AER в дальнейшем, немецком развитии Лаутеров, или подражании им до 23 кГц. .... "устанавливавшие батарею из многочисленных ШП в щит или ОЯ, обнаруживая...." - это не совсем наши люди, это другие, с ними не сюда. Выше попросили привести примеры, я привёл один совершенно недоступный сейчас динамик по разным причинам, и совсем недорогой, массовый и раскрученный, ставший совсем дешёвым, после того как дико кричал на протяжении полугода на старом АП, в руках человека, который не видел его ещё тогда и не слышал, а услышал через полгода через усилитель на микросхеме....  И в тоже время эти динамики работали в фабричном и самодельном оформлении Никерманн, на соседнем тогда аудио гаррет, там целые ветки были, в колонках bose, в разных других колонках по всему миру, их применял А. Князев, не ругал М.Н.Ураков, восторгался упомянутый выше Дж.Эсмилла. Они идеально ровные в родном, студийном оформлении в ящике-фазоинверторе с портом и грилем, у меня как раз такие, на магните наклеены кольца из пробки для фиксации, видимо. Есть куда лучший и более сбалансированный вариант АД 5200, точный номер опять забыл, надо смотреть в той, другой теме, 12 дюймов, 40-16.000 гц. на все случаи жизни, есть вообще шикарные Филипсы, без рюмок (виззеров), более старые, много писал Сергей Ефимов. Это правильно с точки зрения людей, прошедших обучение по профилю, для рекомендаций покупателям по поводу выбора. Самодельщик не нуждается в правильных советах, он сам всё пробует, полагаясь на свой опыт и своё представление о том, как должно быть. А вот что-то с Изофоном и не пошло дело тут, даже с хвалёными Оркестра, или как их. Совершенно верно, шеф долгое время возил с собой маленький колокольчик, и с ехидным видом звенел перед лицом пациента, демонстрируя, возникающие и затухающие и стихающие.... Какие жанры смотря, если камерную, скрипичную, небольшие составы без массивных инструментов, то можно 8-10 инч. И если небольшое помещение, но в последнее время склоняюсь к большим формам, крупным  ширикам, покажу фотки как-нибудь.
  • Forum Statistics

    • Total Topics
      9.8k
    • Total Posts
      106.3k
×
×
  • Create New...